152.2.2
AENDERN-PRODE
Die Aktion Ändern ermöglicht es, die PD-Speicherinhalte sowohl im allgemeinen Teil (VARTAB) als auch in den einzelnen Protokollbeschreibungen (PD) zu ändern. Außerdem kann ein PD aktiviert bzw. deaktiviert werden.
Die Adressierung der zu ändernden Bytes erfolgt nach Auswahl der Tabelle (über den Parameter TEIL und dem Folgeparameter PDBLOCK) mit Hilfe der Parameter NR und Bxx, SETNR und Bxx (TEIL=WELMAND) bzw. CS, NR und Bxx (TEIL=WELNAME). Eine genauere Beschreibung der Adressierungsarithmetik wird in den nachfolgenden Beispielen aufgeführt.
Es kann nur eine durch KOPIEREN geladene PD geändert werden.
Um zu verhindern, daß die Vermittlungstechnik VT beim Ändern einer PD (Protokolldatei) auf inkonsistente Daten zugreift, wird die PD mit dem ersten Ändern-Kommando automatisch gesperrt. Über Sätze, die eine gesperrte PD verwenden, können keine Verbindungen auf- bzw. abgebaut werden. Bestehende Verbindungen werden
nicht
unterbrochen.
Die PD muß mit dem letzten Ändern-Kommando wieder explizit aktiviert werden (Param. ACTIVE) (siehe Beispiel).
Prozedurübersicht
Kommandocode
Parameter
AENDERN-PRODE
ART=VARTAB,PROTVAR=<string>,{PDNORM=<param>,
PDA1=<param>,PDA2=<param>};
|
ART=PD,PDNAME=<param>,
TEIL=VERW,{IDENT=<hex>,ACTIVE=<param>,
PDSTRING=<string>};
|TEIL=WELMAND,SETNR=<number>,{B00=<hex> bis
B59=<hex>};
|TEIL=WELNAME,CS=<number>,[NR=<number>],
{B00=<hex> bis B59=<hex>};
|TEIL=TIMER,TIMERID=<param>,TIMESEC=<number>,
TIMEMS=<number>;
|TEIL=RESTP,PDBLOCK=<param>,[NR=<number>],
{B00=<hex> bis B59=<hex>};
Beispiele:
1.
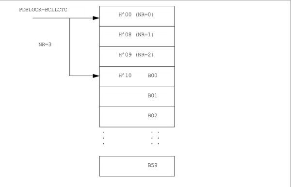
PD-Speicherinhalt (BCLLCTC) für den PD PD03 ändern. Mit dem normalen Verfahren sind maximal 500 (Parameter NR) + 60 (Parameter Bxx) = 560 Byte adressierbar.
Bild 20
Darstellung der Speicheradressierung für die BCLLCTC-Tabelle
Der AMO überprüft, ob der mit Parameter PDBLOCK adressierter Speicherbereich mit den Folgeparametern NR und Bxx überschritten wird (Fehlermeldung F6).
Eingabe:
AENDERN-PRODE:ART=PD,PDNAME=PD03,TEIL=RESTP,PDBLOCK=BCLLCTC,NR=3,B00=02,
B01=04,B02=02,B11=03;
2.
Adressierung der Tabelle WELHEX bewirkt Bereichsüberschreitung.
Eingabe:
AENDERN-PRODE:ART=PD,PDNAME=PD03,TEIL=RESTP,TEIL=WELHEX,NR=120,B00=53,B01=54,
B02=45,B03=56,B04=45;
Ausgabe:
F6: BEREICHSUEBERSCHREITUNG FUER WELHEX; MAX(NR + B..?) = ...
3.
Aktivieren des Protokolls PD08.
Eingabe:
AENDERN-PRODE:PD,PD08,VERW,,JA;
OpenScape 4000 V10, Band 1: AMO Beschreibungen, Servicedokumentation, Ausgabe 12
, ID:
P31003H31A0S107120020
Copyright ©
Unify Software and Solutions GmbH & Co. KG
03/2024
- All rights reserved.